泳潔(鄭州)工程技術有限公司
全國銷售熱線:400-0870-358
國內銷售部:
于經理:15515581312 (河南、湖南、湖北、廣東、廣西、海南、天津、河北、青海、甘肅、新疆)
趙經理:15516966000 (上海、江蘇、浙江、黑龍江、寧夏、貴州、山西、內蒙古、山東)
呂經理:15517588055 (北京、四川、吉林、遼寧、陜西、安徽、福建、江西、重慶、云南、西藏)
【目錄】
一、游泳池循環水處理工藝
二、游泳池循環水處理成套設備
三、操作程序
四、注意事項
五、藥劑的選擇及投加量
一、游泳池循環水處理工藝簡介
為使游泳池水質符合國家標準規定,以達到維護人體健康和節約用水的目的,游泳池水必須進行凈化處理。公司致力于泳池水處理工程,在引進國際先進設備的同時,結合中國實際,為廣大用戶提供最優質的工程。
1、游泳池水質標準
我國人工游泳池池水水質現行衛生標準的規定

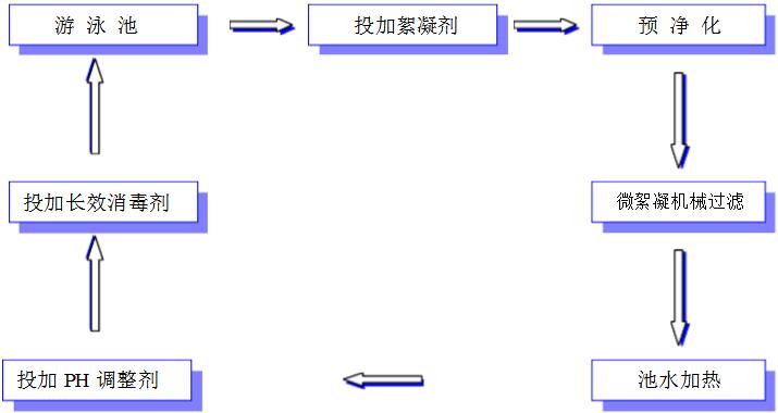
2、游泳池循環水處理工藝流程:
(1)工藝流程示意

(2)工藝流程說明
游泳池內的水通過池底回水管道,經毛發聚集器。去除毛發、紙屑、雜草及大塊顆粒狀雜物,再有加藥裝置加入混凝劑,經循環水泵的葉輪攪拌混合后進入過濾器,利用過濾器內的濾料濾去懸浮物,過濾后的水再經消毒處理(冬季循環水需經換熱器加熱),使之達到國家規定的游泳池水質標準后,送回游泳池再使用。游泳池水就這樣連續不斷地進行著凈化處理,再使用再凈化的循環過程。
二、游泳池循環水處理成套設備
1、預過濾裝置
預過濾俗稱毛發過濾,其目的是去除水中的毛發、纖維等較大的雜物,這些雜物如果不去除,會纏繞在循環水泵葉輪上,使水泵運轉負荷增大,嚴重時還會使水泵電機燒毀。在循環水系統中,我們采用毛發過濾器和循環水泵分開,其中毛發過濾器為快開式,以便清理里面的雜物,并且頂蓋還可很方便地拆下,能在短時間內清理濾網并能使水泵很快重新投入使用。
2、加藥裝置
本公司的加藥裝置采用進口的全自動加藥裝置,自動化程度高。除了定期向溶藥桶內投加藥劑外,無須任何人工操作,節約了大量人力。
3、過濾裝置
(1)濾速高、過濾效果好
采用國外過濾器先進的布水裝置、集水裝置,使得整個過濾面上濾速均勻一致,在保證過濾效果的基礎上最大限度地提高了有效的過濾速度。同時,按科學的濾料級配原則,用多種精制濾料組成多層濾層,使過濾效果更佳、濾床更深,當進水水質突然惡化時,還能保證出水水質純凈。
(2)強度高、耐腐蝕
過濾器缸體全由玻璃鋼制造,新型高密度整體無縫缸體,防紫外線,以及球形設計令過濾沙缸堅固耐用。
a、耐用的整體底部確保了最大穩定性。
b、套筒連接方式易于安裝和維修。
此過濾沙缸是集成一體的裝置,用堅固、防紫外線的玻璃鋼制造,完全防止腐蝕作用,咸水淡水均適用。
c、頂況下令池水保持清澈亮麗。
裝式過濾沙缸,性能經過驗證,設計匠心獨運,適合長時間使用,可于極少保養的情。
d、獨特的過濾系統,配合經過優化的最新設計,產生了一個建造者認可的過濾沙缸,而且均衡的水流設計確保整個過濾床的流水能夠平均分布。
三、操作程序
一、準備:打開循環水泵前后的進水閥門。
二、運行(砂缸正常工作壓力為0.15MPa)
第一部:打開進水及出水閥門。
第二部:關閉反洗進水及反洗出水閥門,啟動循環泵(開始運行)。
三、反沖洗(當沙缸壓力大于0.20MPa時或運行3天后)
第一部:首先關閉循環泵,將一臺砂缸反洗進出水閥打開,過濾進出水閥關閉。
第二部其余兩臺閥門全部關閉。一臺清洗。其余兩臺以此類推。直至排水口出水清澈。
四、排水(將泳池內水排出)
首先關閉循環泵,將一臺砂缸過濾進水閥和反洗出水閥打開,其余都關閉,啟動循環泵開始排水。
五、注意事項
需有專門管理人員操作,閑雜人員嚴禁起動。
六、藥劑的選擇及投加量
1、絮凝劑
一般投加聚合氯化鋁(PAC):它是無機高分子物。主要成分AL2O3含量30%+1為無色或黃色樹脂顆粒狀固體,其溶液為無色或黃褐色透明液體。有時因含雜質而呈黑色。黃色粉狀聚合氯化鋁含量>30%。
聚合氯化鋁適應PH值7~8。聚合氯化鋁在水解過程中拌有凝聚、吸附和沉淀等物理化學過程,可以除去水中懸浮物、除鐵、除鎘、除氟、除放射性污染、除漂浮物等。其效果是明礬的5倍以上。目前使用此藥最為普遍,一般用量為按每100m3池水每天次按1000g的劑量投加。
2、除藻劑
為了防止青苔生長,除藻劑一般投加硫酸銅,用量每100m3池水每15天投加500g。硫酸銅也稱藍礬,屬殺藻藥,為藍色不對稱三斜晶系結晶或粉末、易融與水,可殺、抗微生物生長,可使池水調節為海水樣藍色。
3、消毒劑
消毒劑選用三氯異氰尿酸(TCCA),別名強氯酸,白色結晶粉末,亦有加工成粒狀、片狀,是有機氯類消毒劑,不易分解,在干燥環境里保存1年,其有效氯含量僅降低1%,三氯異氰尿酸(TCCA)水解過程中幾乎全部以次氯酸形式存在,次氯酸是一種強氧化劑,可使病源菌的蛋白質氧化變性致死,因次氯酸分子小,穿透能力強,因此,其殺菌效果就高,據測定,在同樣濃度下,殺菌力比漂水(次氯酸納)強80~100倍。另外,TCCA藥效持續時間長,具有氧氣的消毒作用,能增加水中的氧氣含量,下水后沉淀速溶等優點。加藥量每100m3水每天投加500克。